mobile_sound +7 (930) 655-55-90

Техническая документация и чертежи (Альбом ПС 248)

Поделиться:
Поделиться:

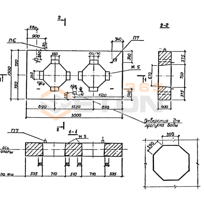
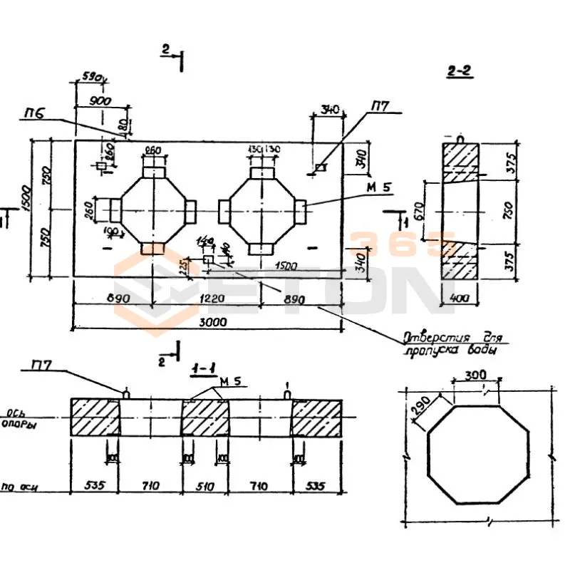
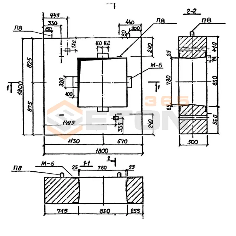
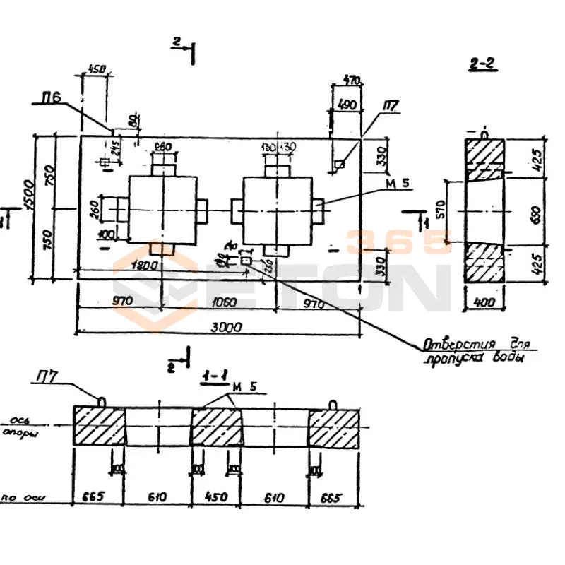
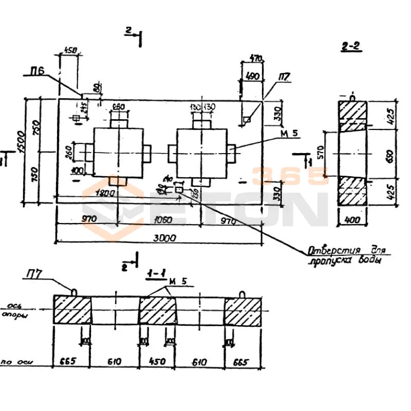
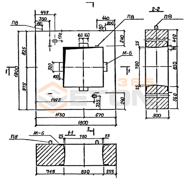
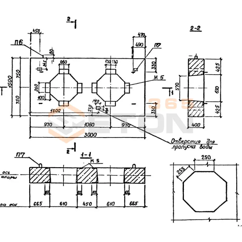
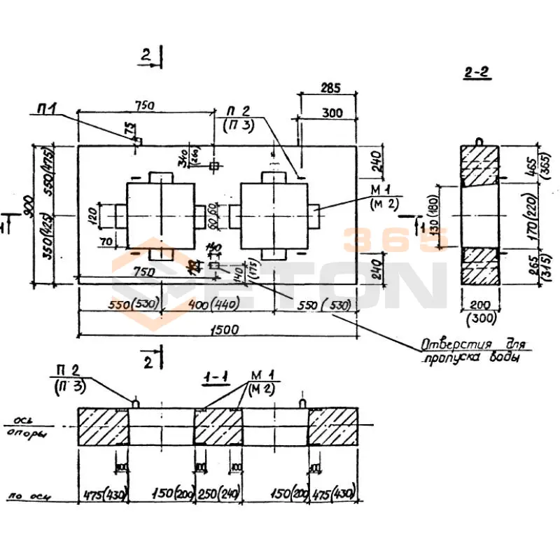
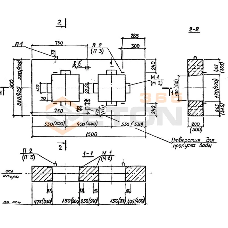
Документ Альбом ПС 248 описывает область применения, номенклатуру и ключевые требования, опираясь на действующие нормы и практику проектирования. В 1989 году МОСИНЖПРОЕКТ был введён в действие в эксплуатацию Альбом ПС 248. Он определяет и регламентирует рабочие чертежи элементов неподвижных опор, предназначенных для трубопроводов диаметром от 10 до 140 см, располагаемых в каналах. Представленные изделия и конструкции имеют вид сборных железобетонных щитов с металлическими патрубками лобовых опор.

Файлы для скачивания:
picture_as_pdf

5487.pdf

16,528.4 KB

скачать
Товары Альбом ПС 248 (32)
НО 100-10
Опоры неподвижные Альбом ПС 248
  • Длина 1500 мм.
  • Ширина 900 мм.
  • Высота 200 мм.
  • Вес 650 кг.
  • Объем бетона 0,26 м3
  • Геометрический объем 0,27 м3
Цена: 4287 руб.
Подробнее
НО 1000-100
Опоры неподвижные Альбом ПС 248
  • Длина 2100 мм.
  • Ширина 2400 мм.
  • Высота 500 мм.
  • Вес 4750 кг.
  • Объем бетона 1,9 м3
  • Геометрический объем 2,52 м3
Цена: 31331 руб.
Подробнее
НО 1000-50
Опоры неподвижные Альбом ПС 248
  • Длина 2100 мм.
  • Ширина 2400 мм.
  • Высота 500 мм.
  • Вес 4750 кг.
  • Объем бетона 1,9 м3
  • Геометрический объем 2,52 м3
Цена: 31331 руб.
Подробнее
НО 1200-100
Опоры неподвижные Альбом ПС 248
  • Длина 2100 мм.
  • Ширина 2400 мм.
  • Высота 500 мм.
  • Вес 4150 кг.
  • Объем бетона 1,66 м3
  • Геометрический объем 2,52 м3
Цена: 27373 руб.
Подробнее
НО 1200-50
Опоры неподвижные Альбом ПС 248
  • Длина 2100 мм.
  • Ширина 2400 мм.
  • Высота 500 мм.
  • Вес 4150 кг.
  • Объем бетона 1,66 м3
  • Геометрический объем 2,52 м3
Цена: 27373 руб.
Подробнее
НО 1400-100
Опоры неподвижные Альбом ПС 248
  • Длина 2400 мм.
  • Ширина 2700 мм.
  • Высота 500 мм.
  • Вес 5250 кг.
  • Объем бетона 2,1 м3
  • Геометрический объем 3,24 м3
Цена: 34629 руб.
Подробнее
НО 1400-50
Опоры неподвижные Альбом ПС 248
  • Длина 2400 мм.
  • Ширина 2700 мм.
  • Высота 500 мм.
  • Вес 5250 кг.
  • Объем бетона 2,1 м3
  • Геометрический объем 3,24 м3
Цена: 34629 руб.
Подробнее
НО 150-20
Опоры неподвижные Альбом ПС 248
  • Длина 1500 мм.
  • Ширина 900 мм.
  • Высота 300 мм.
  • Вес 930 кг.
  • Объем бетона 0,37 м3
  • Геометрический объем 0,405 м3
Цена: 6101 руб.
Подробнее
НО 200-20
Опоры неподвижные Альбом ПС 248
  • Длина 1500 мм.
  • Ширина 900 мм.
  • Высота 300 мм.
  • Вес 880 кг.
  • Объем бетона 0,35 м3
  • Геометрический объем 0,405 м3
Цена: 5772 руб.
Подробнее
НО 200-32
Опоры неподвижные Альбом ПС 248
  • Длина 1500 мм.
  • Ширина 900 мм.
  • Высота 300 мм.
  • Вес 880 кг.
  • Объем бетона 0,35 м3
  • Геометрический объем 0,405 м3
Цена: 5772 руб.
Подробнее
НО 250-25
Опоры неподвижные Альбом ПС 248
  • Длина 2400 мм.
  • Ширина 1500 мм.
  • Высота 300 мм.
  • Вес 2480 кг.
  • Объем бетона 0,99 м3
  • Геометрический объем 1,08 м3
Цена: 16325 руб.
Подробнее
НО 300-30
Опоры неподвижные Альбом ПС 248
  • Длина 2400 мм.
  • Ширина 1500 мм.
  • Высота 300 мм.
  • Вес 2430 кг.
  • Объем бетона 0,97 м3
  • Геометрический объем 1,08 м3
Цена: 15995 руб.
Подробнее
НО 250-40
Опоры неподвижные Альбом ПС 248
  • Длина 2400 мм.
  • Ширина 1500 мм.
  • Высота 300 мм.
  • Вес 2480 кг.
  • Объем бетона 0,99 м3
  • Геометрический объем 1,08 м3
Цена: 16325 руб.
Подробнее
НО 300-48
Опоры неподвижные Альбом ПС 248
  • Длина 2400 мм.
  • Ширина 1500 мм.
  • Высота 300 мм.
  • Вес 2430 кг.
  • Объем бетона 0,97 м3
  • Геометрический объем 1,08 м3
Цена: 15995 руб.
Подробнее
НО 350-50
Опоры неподвижные Альбом ПС 248
  • Длина 2400 мм.
  • Ширина 1500 мм.
  • Высота 300 мм.
  • Вес 2380 кг.
  • Объем бетона 0,95 м3
  • Геометрический объем 1,08 м3
Цена: 15666 руб.
Подробнее
НО 350-60
Опоры неподвижные Альбом ПС 248
  • Длина 2400 мм.
  • Ширина 1500 мм.
  • Высота 300 мм.
  • Вес 2380 кг.
  • Объем бетона 0,95 м3
  • Геометрический объем 1,08 м3
Цена: 15666 руб.
Подробнее
НО 400-50
Опоры неподвижные Альбом ПС 248
  • Длина 2400 мм.
  • Ширина 1500 мм.
  • Высота 300 мм.
  • Вес 2280 кг.
  • Объем бетона 0,91 м3
  • Геометрический объем 1,08 м3
Цена: 15006 руб.
Подробнее
НО 400-80
Опоры неподвижные Альбом ПС 248
  • Длина 2400 мм.
  • Ширина 1500 мм.
  • Высота 300 мм.
  • Вес 2280 кг.
  • Объем бетона 0,91 м3
  • Геометрический объем 1,08 м3
Цена: 15006 руб.
Подробнее
НО 500-50
Опоры неподвижные Альбом ПС 248
  • Длина 3000 мм.
  • Ширина 1500 мм.
  • Высота 400 мм.
  • Вес 3700 кг.
  • Объем бетона 1,48 м3
  • Геометрический объем 1,8 м3
Цена: 24405 руб.
Подробнее
НО 500-50
Опоры неподвижные Альбом ПС 248
  • Длина 3000 мм.
  • Ширина 1500 мм.
  • Высота 400 мм.
  • Вес 3820 кг.
  • Объем бетона 1,53 м3
  • Геометрический объем 1,8 м3
Цена: 25230 руб.
Подробнее
НО 500-80
Опоры неподвижные Альбом ПС 248
  • Длина 3000 мм.
  • Ширина 1500 мм.
  • Высота 400 мм.
  • Вес 3700 кг.
  • Объем бетона 1,48 м3
  • Геометрический объем 1,8 м3
Цена: 24405 руб.
Подробнее
НО 500-80
Опоры неподвижные Альбом ПС 248
  • Длина 3000 мм.
  • Ширина 1500 мм.
  • Высота 400 мм.
  • Вес 3820 кг.
  • Объем бетона 1,53 м3
  • Геометрический объем 1,8 м3
Цена: 25230 руб.
Подробнее
НО 600-100
Опоры неподвижные Альбом ПС 248
  • Длина 3000 мм.
  • Ширина 1500 мм.
  • Высота 400 мм.
  • Вес 3430 кг.
  • Объем бетона 1,37 м3
  • Геометрический объем 1,8 м3
Цена: 22591 руб.
Подробнее
НО 600-100
Опоры неподвижные Альбом ПС 248
  • Длина 3000 мм.
  • Ширина 1500 мм.
  • Высота 400 мм.
  • Вес 3600 кг.
  • Объем бетона 1,44 м3
  • Геометрический объем 1,8 м3
Цена: 23746 руб.
Подробнее
НО 600-50
Опоры неподвижные Альбом ПС 248
  • Длина 3000 мм.
  • Ширина 1500 мм.
  • Высота 400 мм.
  • Вес 3430 кг.
  • Объем бетона 1,37 м3
  • Геометрический объем 1,8 м3
Цена: 22591 руб.
Подробнее
НО 600-50
Опоры неподвижные Альбом ПС 248
  • Длина 3000 мм.
  • Ширина 1500 мм.
  • Высота 400 мм.
  • Вес 3600 кг.
  • Объем бетона 1,44 м3
  • Геометрический объем 1,8 м3
Цена: 23746 руб.
Подробнее
НО 700-100
Опоры неподвижные Альбом ПС 248
  • Длина 1800 мм.
  • Ширина 1800 мм.
  • Высота 500 мм.
  • Вес 3220 кг.
  • Объем бетона 1,22 м3
  • Геометрический объем 1,62 м3
Цена: 20118 руб.
Подробнее
НО 700-50
Опоры неподвижные Альбом ПС 248
  • Длина 1800 мм.
  • Ширина 1800 мм.
  • Высота 500 мм.
  • Вес 3220 кг.
  • Объем бетона 1,22 м3
  • Геометрический объем 1,62 м3
Цена: 20118 руб.
Подробнее
НО 800-100
Опоры неподвижные Альбом ПС 248
  • Длина 1800 мм.
  • Ширина 1800 мм.
  • Высота 500 мм.
  • Вес 3000 кг.
  • Объем бетона 1,2 м3
  • Геометрический объем 1,62 м3
Цена: 19788 руб.
Подробнее
НО 900-50
Опоры неподвижные Альбом ПС 248
  • Длина 2100 мм.
  • Ширина 2400 мм.
  • Высота 500 мм.
  • Вес 5020 кг.
  • Объем бетона 2,01 м3
  • Геометрический объем 2,52 м3
Цена: 33145 руб.
Подробнее
НО 800-50
Опоры неподвижные Альбом ПС 248
  • Длина 1800 мм.
  • Ширина 1800 мм.
  • Высота 500 мм.
  • Вес 3000 кг.
  • Объем бетона 1,2 м3
  • Геометрический объем 1,62 м3
Цена: 19788 руб.
Подробнее
НО 900-100
Опоры неподвижные Альбом ПС 248
  • Длина 2100 мм.
  • Ширина 2400 мм.
  • Высота 500 мм.
  • Вес 5020 кг.
  • Объем бетона 2,01 м3
  • Геометрический объем 2,52 м3
Цена: 33145 руб.
Подробнее

Уведомление о файлах cookie

Мы используем файлы cookie для улучшения вашего опыта просмотра и анализа трафика. Нажимая "Принять все", вы соглашаетесь с нашей политикой конфиденциальности и политикой обработки файлов cookie.

MAX Дзен Телеграм Вконтакте vk