mobile_sound +7 (930) 655-55-90

Плиты перекрытия шахт Серия 1.189.1-12с

Поделиться:
Фильтр по характеристикам
Длина (мм.)
keyboard_arrow_down
мм.
мм.
Ширина (мм.)
keyboard_arrow_down
мм.
мм.
Высота (мм.)
keyboard_arrow_down
мм.
мм.
Вес (кг.)
keyboard_arrow_down
кг.
кг.
Поделиться:

Завод "Бетон365" производит плиты перекрытия шахт серии 1.189.1-12с — специализированные железобетонные конструкции для обустройства вентиляционных и коммуникационных шахт в зданиях различного назначения. Эти изделия обеспечивают необходимую жесткость строительных конструкций, равномерно распределяют нагрузку и соответствуют строгим требованиям ГОСТ, что гарантирует их долговечность и безопасность эксплуатации. Применение готовых плит значительно оптимизирует процесс монтажа, сокращая сроки строительства.

Мы реализуем плиты перекрытия шахт серии 1.189.1-12с в Москве и Московской области по конкурентной цене от производителя, с возможностью доставки на объект. Все ЖБИ проходят многоступенчатый контроль качества, что подтверждается соответствующей документацией. Чтобы уточнить характеристики продукции и оформить заказ, обратитесь к нашим специалистам для профессиональной консультации.

ПЛ 18-19-40 с (1.189.1-12с)
Плиты перекрытия шахт Серия 1.189.1-12с
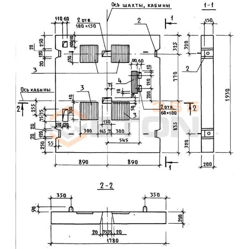
  • Длина 1930 мм.
  • Ширина 1780 мм.
  • Высота 200 мм.
  • Вес 1700 кг.
  • Объем бетона 0,69 м3
  • Геометрический объем 0,6871 м3
Цена: 26772 руб.
Подробнее
ПЛ 18-19-40,1 с (1.189.1-12с)
Плиты перекрытия шахт Серия 1.189.1-12с
  • Длина 1780 мм.
  • Ширина 1930 мм.
  • Высота 200 мм.
  • Вес 1700 кг.
  • Объем бетона 0,68 м3
  • Геометрический объем 0,6871 м3
Цена: 26384 руб.
Подробнее

Как правильно выбрать - Плиты перекрытия шахт Серия 1.189.1-12с

Плиты перекрытия шахт Серия 1.189.1-12с предназначены для устройства перекрытий смотровых и инспекционных колодцев подземных коммуникаций (водопровода, канализации, теплосетей). Они обеспечивают безопасную эксплуатацию подземных сооружений, воспринимая нагрузки от транспорта и пешеходов. Надежность и долговечность всей конструкции шахты напрямую зависят от соответствия выбранных плит проектным нагрузкам и реальным условиям эксплуатации.

Критерии выбора

  • Марка бетона и прочностные характеристики: Изделия изготавливаются из тяжелого бетона марки не ниже М300 (класс В22.5). Обязательно проверяйте паспорт на соответствие нормируемой отпускной и марочной прочности.
  • Морозостойкость и водонепроницаемость: Для эксплуатации в условиях переменного водонасыщения критически важны показатели морозостойкости (F200) и водонепроницаемости (W6).
  • Типоразмер и конфигурация: Строго сверяйте габаритные размеры (длину, ширину, толщину) и диаметр отверстия под люк с проектными данными. Отклонения недопустимы.
  • Армирование: Конструкция армируется пространственным каркасом из стальной арматуры классов А-I и А-III. Убедитесь в отсутствии оголенной арматуры и трещин.
  • Наличие монтажных петель: Проверьте наличие и корректное расположение закладных деталей (петель) для безопасного строповки.
  • Соответствие серии: Изделие должно полностью соответствовать требованиям рабочей чертежной серии 1.189.1-12с и ГОСТ 8020-90.

Рекомендации по подбору и монтажу

При закупке плит перекрытия шахт Серии 1.189.1-12с требуйте от поставщика полный комплект технической документации, включая паспорт качества с указанием фактических прочностных характеристик бетона. Особое внимание уделите визуальному контролю: поверхность плиты должна быть ровной, без наплывов и раковин, кромки – без сколов.

Монтаж плит перекрытия шахт следует выполнять на подготовленное и выверенное по уровню опорное кольцо колодца. Растворная постель должна обеспечивать равномерную передачу нагрузки. Обязательно проверьте плотность прилегания плиты по всему контуру перед обратной засыпкой. Неправильная установка приведет к перекосу и разрушению как самой плиты, так и горловины колодца.

Ответы экспертов на ваши вопросы

Плиты перекрытия шахт серии 1.189.1-12с предназначены для устройства перекрытий над стволами вертикальных и наклонных шахт, а также других горных выработок в угольной и горнорудной промышленности. Их основное назначение — обеспечение безопасного и надежного разделения технологических уровней шахты, предотвращение падения людей, оборудования и материалов в ствол. Они служат основой для укладки рельсовых путей, размещения оборудования и организации проезда транспорта на горизонтах. Эти плиты рассчитаны на эксплуатацию в специфических условиях шахт, включая повышенную влажность, агрессивную среду и значительные динамические нагрузки.

При проектировании серии 1.189.1-12с учитывался комплекс нормативных нагрузок и воздействий, регламентированных для подземных сооружений:

  1. Постоянные нагрузки: Собственный вес плиты и вес вышележащих конструкций (например, балластного слоя).
  2. Временные длительные нагрузки: Вес стационарного оборудования, уложенных материалов.
  3. Кратковременные динамические нагрузки: Нагрузки от движущегося транспорта (вагонеток, локомотивов), пешеходов, а также монтажные нагрузки.
  4. Специальные воздействия: Агрессивная среда шахтных вод, повышенная влажность.

Конкретная несущая способность каждой марки плиты указывается в рабочих чертежах серии и зависит от ее типоразмера и схемы армирования. Как правило, эти плиты рассчитываются на равномерно распределенную нагрузку в несколько тонн на квадратный метр и на сосредоточенную нагрузку от колес транспорта. Для точных значений необходимо обращаться к спецификациям и паспортам на конкретное изделие.

Плиты перекрытия шахт серии 1.189.1-12с изготавливаются из тяжелого бетона классов по прочности на сжатие не ниже В25 (М350) и арматурной стали.

  • Бетон: Должен обладать не только высокой прочностью, но и плотной структурой, низкой проницаемостью для обеспечения долговечности в агрессивной среде. Часто применяются сульфатостойкие цементы или вводятся специальные добавки.
  • Арматура: Используется стержневая арматурная сталь классов А-I (А240), А-III (А400) для рабочего армирования и конструктивной. Сварные сетки и каркасы являются основными элементами армирования.

Защита от коррозии является критически важным требованием и обеспечивается:

  1. Защитным слоем бетона: Толщина защитного слоя до арматуры строго нормируется (обычно 25-30 мм и более) для предотвращения доступа агрессивных агентов к стальной арматуре.
  2. Повышением плотности бетона.
  3. В отдельных случаях, для особо агрессивных условий, может предусматриваться дополнительная защита арматуры (например, покрытия) или применение более стойких марок сталей.

Монтаж плит перекрытия шахт — ответственная операция, выполняемая с применением грузоподъемной техники (шахтных подъемных машин или кранов).

  1. Подготовка основания: Поверхность опорных консолей или балок, на которые будут укладываться плиты, должна быть выровнена и очищена.
  2. Опирание: Плиты серии 1.189.1-12с предназначены для свободного опирания на несущие конструкции (балки, ригели, консоли). Минимальная глубина опирания строго регламентирована проектом и чертежами серии (обычно составляет 100-150 мм). Несоблюдение этой величины может привести к аварийной ситуации.
  3. Выверка: После укладки плиты выверяются по проектным отметкам и в плане.
  4. Стыковка и анкеровка: Смежные плиты соединяются между собой, а также с опорными конструкциями с помощью закладных деталей и анкеровки, что обеспечивает пространственную жесткость всего перекрытия. Стыки между плитами, как правило, замоноличиваются бетоном.

Серия 1.189.1-12с включает в себя несколько марок (типоразмеров) плит, которые различаются по следующим параметрам:

  • Габаритные размеры: Длина, ширина и толщина плиты. Например, могут быть плиты длиной 2.0 м, 2.5 м, 3.0 м и т.д., разной ширины для перекрытия стволов различного сечения.
  • Конструктивное исполнение: Наличие и расположение отверстий, вырезов, закладных деталей (монтажных петель, пластин для крепления рельсовых путей, ограждений или технологического оборудования).
  • Схема армирования и несущая способность: В зависимости от расчетных нагрузок, плиты одной длины, но разных марок, могут иметь различное количество и диаметр рабочей арматуры.

Конкретные марки обозначаются, например, как ППШ-Х, где "ППШ" — плита перекрытия шахтная, а "Х" — цифровой или буквенно-цифровой индекс, указывающий на типоразмер и модификацию. Для подбора нужной марки необходимо использовать таблицы и чертежи, входящие в состав серии 1.189.1-12с.

Ранее смотрели
Лежни Серия 3.503-41 Л 3 АII (3.503-41)
Л 3 АII (3.503-41)
Лежни Серия 3.503-41
Анкера цилиндрические Серия 3.407.9-158 АЦ 0,56-2,9
АЦ 0,56-2,9
Анкера цилиндрические Серия 3.407.9-158
РПС 18-6 с
РПС 18-6 с
Полурамы Серия 1.822.1-2/82
1ПР 4 п (ГОСТ 26992-86)
1ПР 4 п (ГОСТ 26992-86)
Прогоны железобетонные ГОСТ 26992-86
РПС 12-36-2 АтIVс
РПС 12-36-2 АтIVс
Полурамы Серия 1.822.1-6
Бетонные вкладыши Серия 1.100.1-7 ПМ 28-3-8
ПМ 28-3-8
Бетонные вкладыши Серия 1.100.1-7
Звенья железобетонные круглых водопропускных труб для автомобильных дорог Серия 3.501-59 и 3.501.1-144, шифр 1484 ЗК 5-200
ЗК 5-200
Звенья железобетонные круглых водопропускных труб для автомобильных дорог Серия 3.501-59 и 3.501.1-144, шифр 1484
РПС 18-37,5-4 АIII
РПС 18-37,5-4 АIII
Полурамы Серия 1.822.1-6

Уведомление о файлах cookie

Мы используем файлы cookie для улучшения вашего опыта просмотра и анализа трафика. Нажимая "Принять все", вы соглашаетесь с нашей политикой конфиденциальности и политикой обработки файлов cookie.

Дзен Телеграм Вконтакте vk