mobile_sound +7 (930) 655-55-90

Панели наружных стен нулевого цикла Серия 1.090.1-7с

Поделиться:
Фильтр по характеристикам
Длина (мм.)
keyboard_arrow_down
мм.
мм.
Ширина (мм.)
keyboard_arrow_down
мм.
мм.
Высота (мм.)
keyboard_arrow_down
мм.
мм.
Вес (кг.)
keyboard_arrow_down
кг.
кг.
Поделиться:

Завод "Бетон365" производит панели наружных стен нулевого цикла серии 1.090.1-7с — ключевые элементы для возведения надёжных подземных конструкций зданий. Эти железобетонные изделия обеспечивают необходимую жёсткость фундаментной части, равномерно распределяя нагрузку от вышележащих этажей и защищая помещения от грунтовой влаги. Применение готовых панелей, соответствующих ГОСТ, значительно сокращает сроки монтажа и повышает общую устойчивость сооружения.

В Москве и МО вы можете купить панели наружных стен нулевого цикла по доступной цене напрямую от производителя. Мы гарантируем качество продукции, контролируемое на всех этапах производства, и организуем оперативную доставку на ваш объект. Чтобы получить расчёт стоимости или оформить заказ, обратитесь к нашим специалистам — поможем подобрать оптимальное решение для вашего проекта.

1ПСЦ 14-21-2,5 пс9 (1.090.1-7с)
Панели наружных стен нулевого цикла Серия 1.090.1-7с
  • Длина 1345 мм.
  • Ширина 250 мм.
  • Высота 2100 мм.
  • Вес 680 кг.
  • Объем бетона 0,48 м3
  • Геометрический объем 0,7061 м3
Цена: 16296 руб.
Подробнее
1ПСЦ 14-21-2,5 пс (1.090.1-7с)
Панели наружных стен нулевого цикла Серия 1.090.1-7с
  • Длина 1345 мм.
  • Ширина 250 мм.
  • Высота 2100 мм.
  • Вес 680 кг.
  • Объем бетона 0,48 м3
  • Геометрический объем 0,7061 м3
Цена: 16296 руб.
Подробнее
1ПСЦ 14-21-3,5 пс (1.090.1-7с)
Панели наружных стен нулевого цикла Серия 1.090.1-7с
  • Длина 1445 мм.
  • Ширина 350 мм.
  • Высота 2100 мм.
  • Вес 1040 кг.
  • Объем бетона 0,79 м3
  • Геометрический объем 1,0621 м3
Цена: 26821 руб.
Подробнее
1ПСЦ 14-21-3,5 пс9 (1.090.1-7с)
Панели наружных стен нулевого цикла Серия 1.090.1-7с
  • Длина 1445 мм.
  • Ширина 350 мм.
  • Высота 2100 мм.
  • Вес 1040 кг.
  • Объем бетона 0,79 м3
  • Геометрический объем 1,0621 м3
Цена: 26821 руб.
Подробнее
1ПСЦ 14-21-3,5 птс (1.090.1-7с)
Панели наружных стен нулевого цикла Серия 1.090.1-7с
  • Длина 1445 мм.
  • Ширина 350 мм.
  • Высота 2100 мм.
  • Вес 880 кг.
  • Объем бетона 0,73 м3
  • Геометрический объем 1,0621 м3
Цена: 24784 руб.
Подробнее
1ПСЦ 30-21-2,5 пс (1.090.1-7с)
Панели наружных стен нулевого цикла Серия 1.090.1-7с
  • Длина 2990 мм.
  • Ширина 250 мм.
  • Высота 2100 мм.
  • Вес 1730 кг.
  • Объем бетона 1,25 м3
  • Геометрический объем 1,5697 м3
Цена: 42438 руб.
Подробнее
1ПСЦ 30-21-2,5 пс9 (1.090.1-7с)
Панели наружных стен нулевого цикла Серия 1.090.1-7с
  • Длина 2990 мм.
  • Ширина 250 мм.
  • Высота 2100 мм.
  • Вес 1730 кг.
  • Объем бетона 1,25 м3
  • Геометрический объем 1,5697 м3
Цена: 42438 руб.
Подробнее
1ПСЦ 14-21-3,5 птс9 (1.090.1-7с)
Панели наружных стен нулевого цикла Серия 1.090.1-7с
  • Длина 1445 мм.
  • Ширина 350 мм.
  • Высота 2100 мм.
  • Вес 880 кг.
  • Объем бетона 0,73 м3
  • Геометрический объем 1,0621 м3
Цена: 24784 руб.
Подробнее
1ПСЦ 30-21-3,5 пс (1.090.1-7с)
Панели наружных стен нулевого цикла Серия 1.090.1-7с
  • Длина 2990 мм.
  • Ширина 350 мм.
  • Высота 2100 мм.
  • Вес 2490 кг.
  • Объем бетона 1,88 м3
  • Геометрический объем 2,1976 м3
Цена: 63826 руб.
Подробнее
1ПСЦ 30-21-3,5 пс9 (1.090.1-7с)
Панели наружных стен нулевого цикла Серия 1.090.1-7с
  • Длина 2990 мм.
  • Ширина 350 мм.
  • Высота 2100 мм.
  • Вес 2490 кг.
  • Объем бетона 1,88 м3
  • Геометрический объем 2,1976 м3
Цена: 63826 руб.
Подробнее
1ПСЦ 30-21-3,5 птс (1.090.1-7с)
Панели наружных стен нулевого цикла Серия 1.090.1-7с
  • Длина 2990 мм.
  • Ширина 350 мм.
  • Высота 2100 мм.
  • Вес 2120 кг.
  • Объем бетона 1,76 м3
  • Геометрический объем 2,1976 м3
Цена: 59752 руб.
Подробнее
1ПСЦ 30-21-3,5 птс9 (1.090.1-7с)
Панели наружных стен нулевого цикла Серия 1.090.1-7с
  • Длина 2990 мм.
  • Ширина 350 мм.
  • Высота 2100 мм.
  • Вес 2120 кг.
  • Объем бетона 1,76 м3
  • Геометрический объем 2,1976 м3
Цена: 59752 руб.
Подробнее
1ПСЦ 32-21-2,5 пс (1.090.1-7с)
Панели наружных стен нулевого цикла Серия 1.090.1-7с
  • Длина 3145 мм.
  • Ширина 250 мм.
  • Высота 2100 мм.
  • Вес 1780 кг.
  • Объем бетона 1,29 м3
  • Геометрический объем 1,6511 м3
Цена: 43796 руб.
Подробнее
1ПСЦ 32-21-2,5 пс9 (1.090.1-7с)
Панели наружных стен нулевого цикла Серия 1.090.1-7с
  • Длина 3145 мм.
  • Ширина 250 мм.
  • Высота 2100 мм.
  • Вес 1780 кг.
  • Объем бетона 1,29 м3
  • Геометрический объем 1,6511 м3
Цена: 43796 руб.
Подробнее
1ПСЦ 32-21-3,5 пс (1.090.1-7с)
Панели наружных стен нулевого цикла Серия 1.090.1-7с
  • Длина 3245 мм.
  • Ширина 350 мм.
  • Высота 2100 мм.
  • Вес 2620 кг.
  • Объем бетона 1,99 м3
  • Геометрический объем 2,3851 м3
Цена: 67561 руб.
Подробнее
1ПСЦ 32-21-3,5 пс9 (1.090.1-7с)
Панели наружных стен нулевого цикла Серия 1.090.1-7с
  • Длина 3245 мм.
  • Ширина 350 мм.
  • Высота 2100 мм.
  • Вес 2620 кг.
  • Объем бетона 1,99 м3
  • Геометрический объем 2,3851 м3
Цена: 67561 руб.
Подробнее
1ПСЦ 32-21-3,5 птс (1.090.1-7с)
Панели наружных стен нулевого цикла Серия 1.090.1-7с
  • Длина 3245 мм.
  • Ширина 350 мм.
  • Высота 2100 мм.
  • Вес 2200 кг.
  • Объем бетона 1,84 м3
  • Геометрический объем 2,3851 м3
Цена: 62468 руб.
Подробнее
1ПСЦ 32-21-3,5 птс9 (1.090.1-7с)
Панели наружных стен нулевого цикла Серия 1.090.1-7с
  • Длина 3245 мм.
  • Ширина 350 мм.
  • Высота 2100 мм.
  • Вес 2220 кг.
  • Объем бетона 1,84 м3
  • Геометрический объем 2,3851 м3
Цена: 62468 руб.
Подробнее
1ПСЦ 60-21-2,5 пс (1.090.1-7с)
Панели наружных стен нулевого цикла Серия 1.090.1-7с
  • Длина 5990 мм.
  • Ширина 250 мм.
  • Высота 2100 мм.
  • Вес 3500 кг.
  • Объем бетона 2,59 м3
  • Геометрический объем 3,1448 м3
Цена: 87931 руб.
Подробнее
1ПСЦ 60-21-2,5 пс9 (1.090.1-7с)
Панели наружных стен нулевого цикла Серия 1.090.1-7с
  • Длина 5990 мм.
  • Ширина 250 мм.
  • Высота 2100 мм.
  • Вес 3500 кг.
  • Объем бетона 2,59 м3
  • Геометрический объем 3,1448 м3
Цена: 87931 руб.
Подробнее
1ПСЦ 60-21-3,5 пс (1.090.1-7с)
Панели наружных стен нулевого цикла Серия 1.090.1-7с
  • Длина 5990 мм.
  • Ширина 350 мм.
  • Высота 2100 мм.
  • Вес 4990 кг.
  • Объем бетона 3,78 м3
  • Геометрический объем 4,4027 м3
Цена: 128331 руб.
Подробнее
1ПСЦ 60-21-3,5 пс9 (1.090.1-7с)
Панели наружных стен нулевого цикла Серия 1.090.1-7с
  • Длина 5990 мм.
  • Ширина 350 мм.
  • Высота 2100 мм.
  • Вес 4990 кг.
  • Объем бетона 3,78 м3
  • Геометрический объем 4,4027 м3
Цена: 128331 руб.
Подробнее
1ПСЦ 60-21-3,5 птс (1.090.1-7с)
Панели наружных стен нулевого цикла Серия 1.090.1-7с
  • Длина 5990 мм.
  • Ширина 350 мм.
  • Высота 2100 мм.
  • Вес 4240 кг.
  • Объем бетона 3,58 м3
  • Геометрический объем 4,4027 м3
Цена: 121541 руб.
Подробнее
2ПСЦ 14-21-2,5 пс (1.090.1-7с)
Панели наружных стен нулевого цикла Серия 1.090.1-7с
  • Длина 1345 мм.
  • Ширина 250 мм.
  • Высота 2100 мм.
  • Вес 680 кг.
  • Объем бетона 0,48 м3
  • Геометрический объем 0,7061 м3
Цена: 16296 руб.
Подробнее
2ПСЦ 14-21-2,5 пс9 (1.090.1-7с)
Панели наружных стен нулевого цикла Серия 1.090.1-7с
  • Длина 1345 мм.
  • Ширина 250 мм.
  • Высота 2100 мм.
  • Вес 680 кг.
  • Объем бетона 0,48 м3
  • Геометрический объем 0,7061 м3
Цена: 16296 руб.
Подробнее
1ПСЦ 60-21-3,5 птс9 (1.090.1-7с)
Панели наружных стен нулевого цикла Серия 1.090.1-7с
  • Длина 5990 мм.
  • Ширина 350 мм.
  • Высота 2100 мм.
  • Вес 4240 кг.
  • Объем бетона 3,58 м3
  • Геометрический объем 4,4027 м3
Цена: 121541 руб.
Подробнее
2ПСЦ 14-21-3,5 пс (1.090.1-7с)
Панели наружных стен нулевого цикла Серия 1.090.1-7с
  • Длина 1445 мм.
  • Ширина 350 мм.
  • Высота 2100 мм.
  • Вес 1040 кг.
  • Объем бетона 0,79 м3
  • Геометрический объем 1,0621 м3
Цена: 26821 руб.
Подробнее
2ПСЦ 14-21-3,5 пс9 (1.090.1-7с)
Панели наружных стен нулевого цикла Серия 1.090.1-7с
  • Длина 1445 мм.
  • Ширина 350 мм.
  • Высота 2100 мм.
  • Вес 1040 кг.
  • Объем бетона 0,79 м3
  • Геометрический объем 1,0621 м3
Цена: 26821 руб.
Подробнее
2ПСЦ 14-21-3,5 птс9 (1.090.1-7с)
Панели наружных стен нулевого цикла Серия 1.090.1-7с
  • Длина 1445 мм.
  • Ширина 350 мм.
  • Высота 2100 мм.
  • Вес 880 кг.
  • Объем бетона 0,73 м3
  • Геометрический объем 1,0621 м3
Цена: 24784 руб.
Подробнее
2ПСЦ 14-21-3,5 птс (1.090.1-7с)
Панели наружных стен нулевого цикла Серия 1.090.1-7с
  • Длина 1445 мм.
  • Ширина 350 мм.
  • Высота 2100 мм.
  • Вес 880 кг.
  • Объем бетона 0,73 м3
  • Геометрический объем 1,0621 м3
Цена: 24784 руб.
Подробнее
2ПСЦ 30-21-2,5 пс9 (1.090.1-7с)
Панели наружных стен нулевого цикла Серия 1.090.1-7с
  • Длина 2990 мм.
  • Ширина 250 мм.
  • Высота 2100 мм.
  • Вес 1730 кг.
  • Объем бетона 1,25 м3
  • Геометрический объем 1,5697 м3
Цена: 42438 руб.
Подробнее
2ПСЦ 30-21-2,5 пс (1.090.1-7с)
Панели наружных стен нулевого цикла Серия 1.090.1-7с
  • Длина 2990 мм.
  • Ширина 250 мм.
  • Высота 2100 мм.
  • Вес 1730 кг.
  • Объем бетона 1,25 м3
  • Геометрический объем 1,5697 м3
Цена: 42438 руб.
Подробнее
2ПСЦ 30-21-3,5 пс9 (1.090.1-7с)
Панели наружных стен нулевого цикла Серия 1.090.1-7с
  • Длина 2990 мм.
  • Ширина 350 мм.
  • Высота 2100 мм.
  • Вес 2490 кг.
  • Объем бетона 1,88 м3
  • Геометрический объем 2,1976 м3
Цена: 63826 руб.
Подробнее
2ПСЦ 30-21-3,5 пс (1.090.1-7с)
Панели наружных стен нулевого цикла Серия 1.090.1-7с
  • Длина 2990 мм.
  • Ширина 350 мм.
  • Высота 2100 мм.
  • Вес 2490 кг.
  • Объем бетона 1,88 м3
  • Геометрический объем 2,1976 м3
Цена: 63826 руб.
Подробнее
2ПСЦ 30-21-3,5 птс (1.090.1-7с)
Панели наружных стен нулевого цикла Серия 1.090.1-7с
  • Длина 2990 мм.
  • Ширина 350 мм.
  • Высота 2100 мм.
  • Вес 2120 кг.
  • Объем бетона 1,76 м3
  • Геометрический объем 2,1976 м3
Цена: 59752 руб.
Подробнее
2ПСЦ 32-21-2,5 пс (1.090.1-7с)
Панели наружных стен нулевого цикла Серия 1.090.1-7с
  • Длина 3145 мм.
  • Ширина 250 мм.
  • Высота 2100 мм.
  • Вес 1780 кг.
  • Объем бетона 1,29 м3
  • Геометрический объем 1,6511 м3
Цена: 43796 руб.
Подробнее
2ПСЦ 30-21-3,5 птс9 (1.090.1-7с)
Панели наружных стен нулевого цикла Серия 1.090.1-7с
  • Длина 2990 мм.
  • Ширина 350 мм.
  • Высота 2100 мм.
  • Вес 2120 кг.
  • Объем бетона 1,76 м3
  • Геометрический объем 2,1976 м3
Цена: 59752 руб.
Подробнее
2ПСЦ 32-21-2,5 пс9 (1.090.1-7с)
Панели наружных стен нулевого цикла Серия 1.090.1-7с
  • Длина 3145 мм.
  • Ширина 250 мм.
  • Высота 2100 мм.
  • Вес 1780 кг.
  • Объем бетона 1,29 м3
  • Геометрический объем 1,6511 м3
Цена: 43796 руб.
Подробнее
2ПСЦ 32-21-3,5 пс (1.090.1-7с)
Панели наружных стен нулевого цикла Серия 1.090.1-7с
  • Длина 3245 мм.
  • Ширина 350 мм.
  • Высота 2100 мм.
  • Вес 2620 кг.
  • Объем бетона 1,99 м3
  • Геометрический объем 2,3851 м3
Цена: 67561 руб.
Подробнее
2ПСЦ 32-21-3,5 пс9 (1.090.1-7с)
Панели наружных стен нулевого цикла Серия 1.090.1-7с
  • Длина 3245 мм.
  • Ширина 350 мм.
  • Высота 2100 мм.
  • Вес 2620 кг.
  • Объем бетона 1,99 м3
  • Геометрический объем 2,3851 м3
Цена: 67561 руб.
Подробнее
3ПСЦ 30-21-2,5 пс (1.090.1-7с)
Панели наружных стен нулевого цикла Серия 1.090.1-7с
  • Длина 2990 мм.
  • Ширина 250 мм.
  • Высота 2100 мм.
  • Вес 1730 кг.
  • Объем бетона 1,25 м3
  • Геометрический объем 1,5697 м3
Цена: 42438 руб.
Подробнее
2ПСЦ 32-21-3,5 птс (1.090.1-7с)
Панели наружных стен нулевого цикла Серия 1.090.1-7с
  • Длина 3245 мм.
  • Ширина 350 мм.
  • Высота 2100 мм.
  • Вес 2200 кг.
  • Объем бетона 1,84 м3
  • Геометрический объем 2,3851 м3
Цена: 62468 руб.
Подробнее
2ПСЦ 32-21-3,5 птс9 (1.090.1-7с)
Панели наружных стен нулевого цикла Серия 1.090.1-7с
  • Длина 3245 мм.
  • Ширина 350 мм.
  • Высота 2100 мм.
  • Вес 2220 кг.
  • Объем бетона 1,84 м3
  • Геометрический объем 2,3851 м3
Цена: 62468 руб.
Подробнее
3ПСЦ 30-21-2,5 пс9 (1.090.1-7с)
Панели наружных стен нулевого цикла Серия 1.090.1-7с
  • Длина 2990 мм.
  • Ширина 250 мм.
  • Высота 2100 мм.
  • Вес 1730 кг.
  • Объем бетона 1,25 м3
  • Геометрический объем 1,5697 м3
Цена: 42438 руб.
Подробнее
3ПСЦ 30-21-3,5 пс (1.090.1-7с)
Панели наружных стен нулевого цикла Серия 1.090.1-7с
  • Длина 2990 мм.
  • Ширина 350 мм.
  • Высота 2100 мм.
  • Вес 2490 кг.
  • Объем бетона 1,88 м3
  • Геометрический объем 2,1976 м3
Цена: 63826 руб.
Подробнее
3ПСЦ 30-21-3,5 пс9 (1.090.1-7с)
Панели наружных стен нулевого цикла Серия 1.090.1-7с
  • Длина 2990 мм.
  • Ширина 350 мм.
  • Высота 2100 мм.
  • Вес 2490 кг.
  • Объем бетона 1,88 м3
  • Геометрический объем 2,1976 м3
Цена: 63826 руб.
Подробнее
3ПСЦ 30-21-3,5 птс (1.090.1-7с)
Панели наружных стен нулевого цикла Серия 1.090.1-7с
  • Длина 2990 мм.
  • Ширина 350 мм.
  • Высота 2100 мм.
  • Вес 2120 кг.
  • Объем бетона 1,76 м3
  • Геометрический объем 2,1976 м3
Цена: 59752 руб.
Подробнее
3ПСЦ 30-21-3,5 птс9 (1.090.1-7с)
Панели наружных стен нулевого цикла Серия 1.090.1-7с
  • Длина 2990 мм.
  • Ширина 350 мм.
  • Высота 2100 мм.
  • Вес 2120 кг.
  • Объем бетона 1,76 м3
  • Геометрический объем 2,1976 м3
Цена: 59752 руб.
Подробнее
4ПСЦ 30-21-2,5 пс (1.090.1-7с)
Панели наружных стен нулевого цикла Серия 1.090.1-7с
  • Длина 2990 мм.
  • Ширина 250 мм.
  • Высота 2100 мм.
  • Вес 1690 кг.
  • Объем бетона 1,23 м3
  • Геометрический объем 1,5697 м3
Цена: 41759 руб.
Подробнее
4ПСЦ 30-21-2,5 пс9 (1.090.1-7с)
Панели наружных стен нулевого цикла Серия 1.090.1-7с
  • Длина 2990 мм.
  • Ширина 250 мм.
  • Высота 2100 мм.
  • Вес 1690 кг.
  • Объем бетона 1,33 м3
  • Геометрический объем 1,5697 м3
Цена: 45154 руб.
Подробнее
4ПСЦ 30-21-3,5 пс (1.090.1-7с)
Панели наружных стен нулевого цикла Серия 1.090.1-7с
  • Длина 2990 мм.
  • Ширина 350 мм.
  • Высота 2100 мм.
  • Вес 2460 кг.
  • Объем бетона 1,85 м3
  • Геометрический объем 2,1976 м3
Цена: 62808 руб.
Подробнее
4ПСЦ 30-21-3,5 пс9 (1.090.1-7с)
Панели наружных стен нулевого цикла Серия 1.090.1-7с
  • Длина 2990 мм.
  • Ширина 350 мм.
  • Высота 2100 мм.
  • Вес 2460 кг.
  • Объем бетона 1,85 м3
  • Геометрический объем 2,1976 м3
Цена: 62808 руб.
Подробнее
4ПСЦ 30-21-3,5 птс (1.090.1-7с)
Панели наружных стен нулевого цикла Серия 1.090.1-7с
  • Длина 2990 мм.
  • Ширина 350 мм.
  • Высота 2100 мм.
  • Вес 2080 кг.
  • Объем бетона 1,73 м3
  • Геометрический объем 2,1976 м3
Цена: 58734 руб.
Подробнее
4ПСЦ 30-21-3,5 птс9 (1.090.1-7с)
Панели наружных стен нулевого цикла Серия 1.090.1-7с
  • Длина 2990 мм.
  • Ширина 350 мм.
  • Высота 2100 мм.
  • Вес 2080 кг.
  • Объем бетона 1,73 м3
  • Геометрический объем 2,1976 м3
Цена: 58734 руб.
Подробнее
5ПСЦ 30-21-2,5 пс9 (1.090.1-7с)
Панели наружных стен нулевого цикла Серия 1.090.1-7с
  • Длина 2990 мм.
  • Ширина 250 мм.
  • Высота 2100 мм.
  • Вес 1380 кг.
  • Объем бетона 0,9 м3
  • Геометрический объем 1,5697 м3
Цена: 30555 руб.
Подробнее
5ПСЦ 30-21-3,5 пс (1.090.1-7с)
Панели наружных стен нулевого цикла Серия 1.090.1-7с
  • Длина 2990 мм.
  • Ширина 350 мм.
  • Высота 2100 мм.
  • Вес 1840 кг.
  • Объем бетона 1,36 м3
  • Геометрический объем 2,1976 м3
Цена: 46172 руб.
Подробнее
5ПСЦ 30-21-2,5 пс (1.090.1-7с)
Панели наружных стен нулевого цикла Серия 1.090.1-7с
  • Длина 2990 мм.
  • Ширина 250 мм.
  • Высота 2100 мм.
  • Вес 1260 кг.
  • Объем бетона 0,9 м3
  • Геометрический объем 1,5697 м3
Цена: 30555 руб.
Подробнее
5ПСЦ 30-21-3,5 пс9 (1.090.1-7с)
Панели наружных стен нулевого цикла Серия 1.090.1-7с
  • Длина 2990 мм.
  • Ширина 350 мм.
  • Высота 2100 мм.
  • Вес 1840 кг.
  • Объем бетона 1,38 м3
  • Геометрический объем 2,1976 м3
Цена: 46851 руб.
Подробнее
5ПСЦ 30-21-3,5 птс (1.090.1-7с)
Панели наружных стен нулевого цикла Серия 1.090.1-7с
  • Длина 2990 мм.
  • Ширина 350 мм.
  • Высота 2100 мм.
  • Вес 1600 кг.
  • Объем бетона 1,33 м3
  • Геометрический объем 2,1976 м3
Цена: 45154 руб.
Подробнее
5ПСЦ 30-21-3,5 птс9 (1.090.1-7с)
Панели наружных стен нулевого цикла Серия 1.090.1-7с
  • Длина 2990 мм.
  • Ширина 350 мм.
  • Высота 2100 мм.
  • Вес 1600 кг.
  • Объем бетона 1,33 м3
  • Геометрический объем 2,1976 м3
Цена: 45154 руб.
Подробнее

Как правильно выбрать - Панели наружных стен нулевого цикла Серия 1.090.1-7с

Панели наружных стен нулевого цикла Серия 1.090.1-7с предназначены для возведения подземных частей зданий — стен подвалов, технических подполий и цокольных этажей. Они выполняют ключевую функцию ограждающей и несущей конструкции, воспринимая давление грунта и передавая нагрузки на фундамент. Долговечность и герметичность всего подземного контура здания напрямую зависят от соответствия выбранных панелей проектным требованиям и агрессивности грунтовых условий.

Критерии выбора

  • Класс бетона и защитные свойства: Изделия изготавливаются из тяжелого бетона класса не ниже В25. Критически важны показатели водонепроницаемости (W6-W8) и морозостойкости (F150-F200), определяющие стойкость к грунтовой влаге и сезонному промерзанию.
  • Армирование: Применяется пространственный арматурный каркас из стержней класса А-III (А400С). Необходимо проверять паспорт на соответствие проектному классу и диаметру арматуры, особенно для восприятия изгибающих моментов от давления грунта.
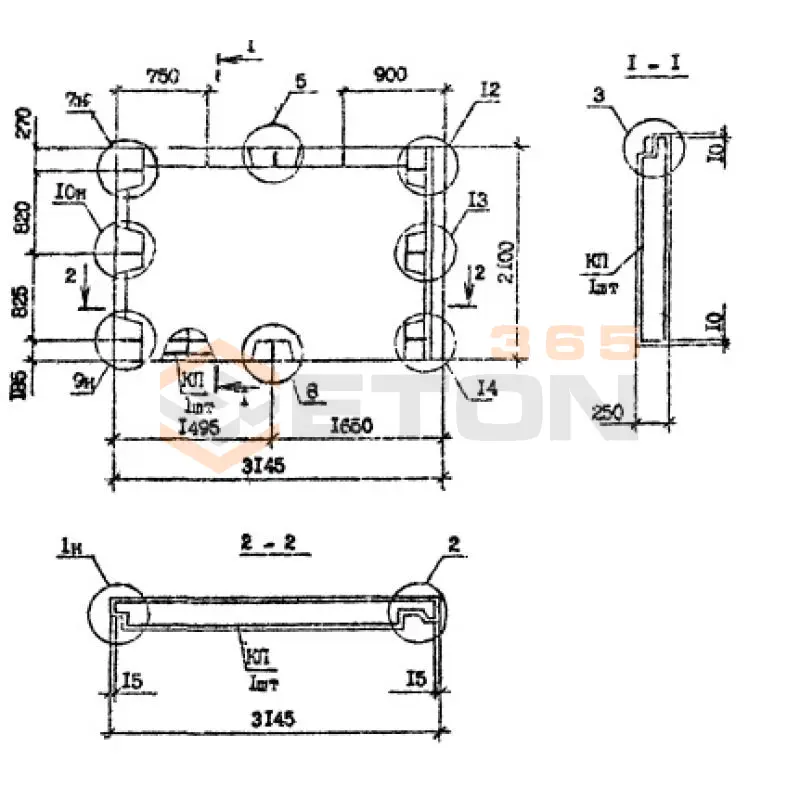
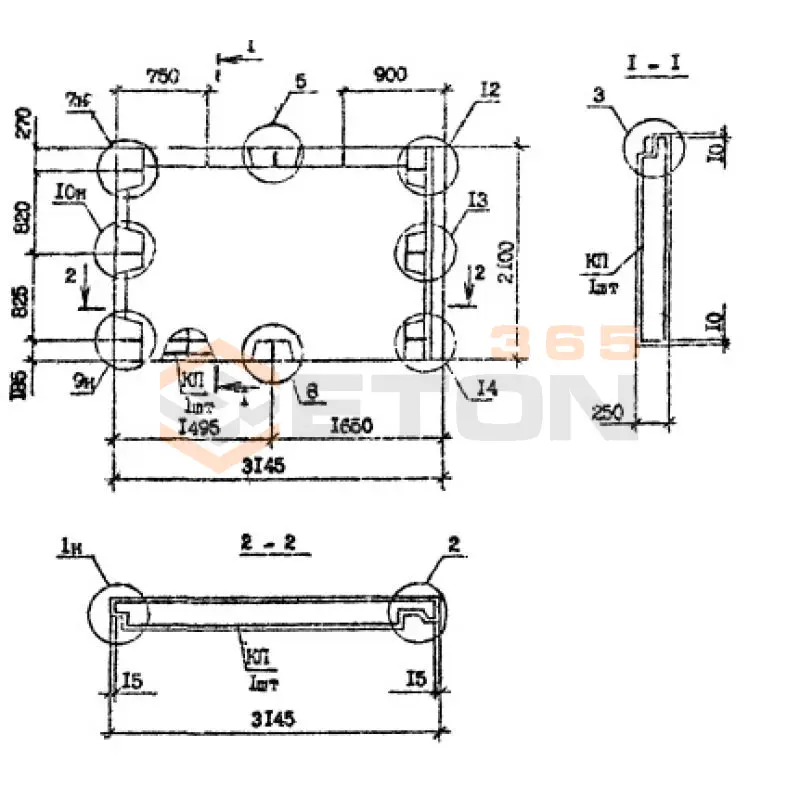
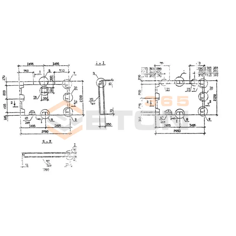
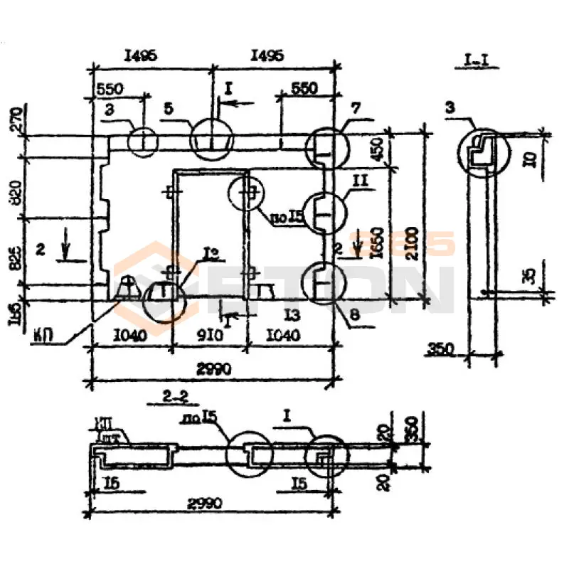
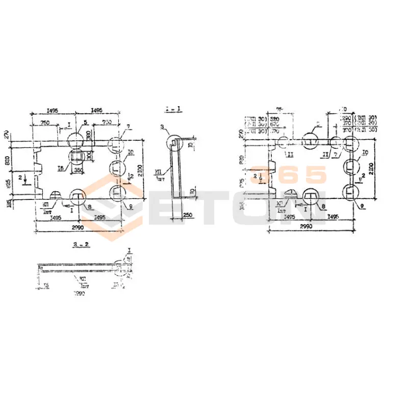
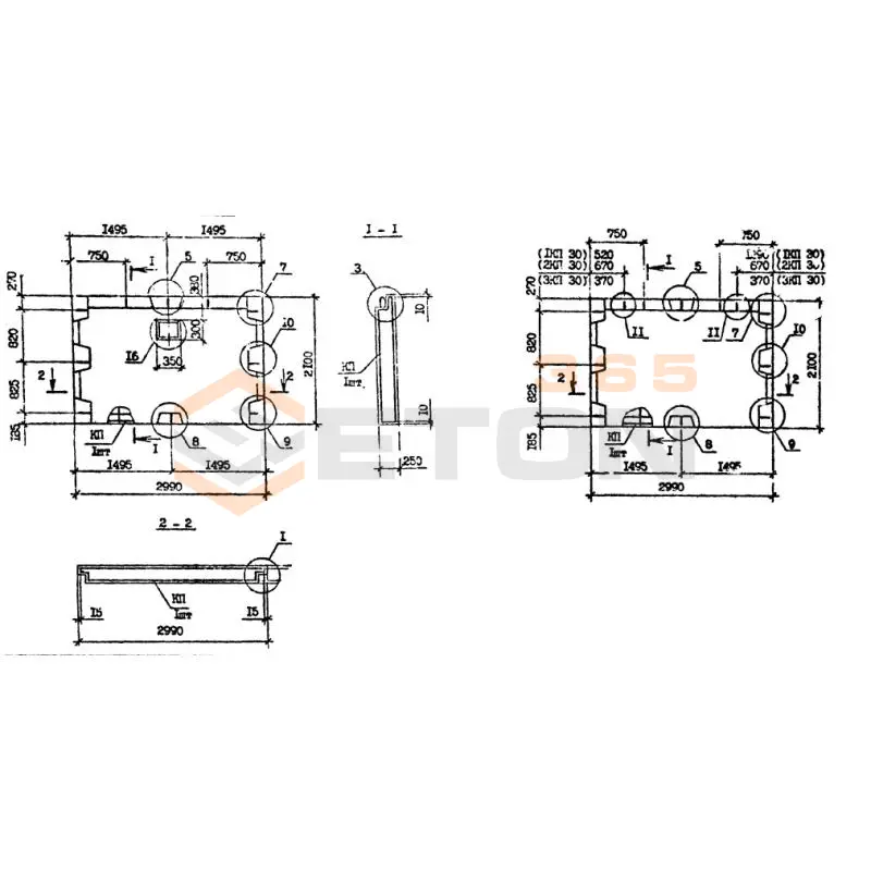
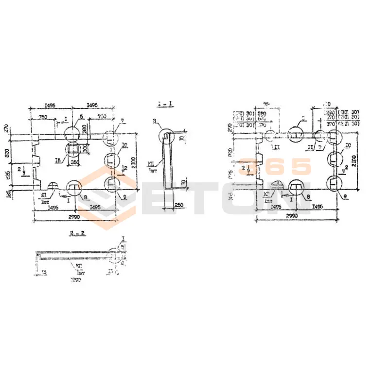
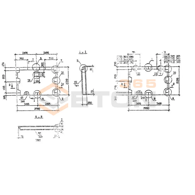
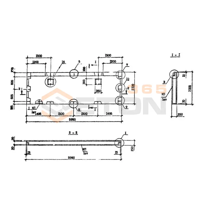
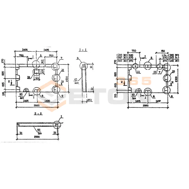
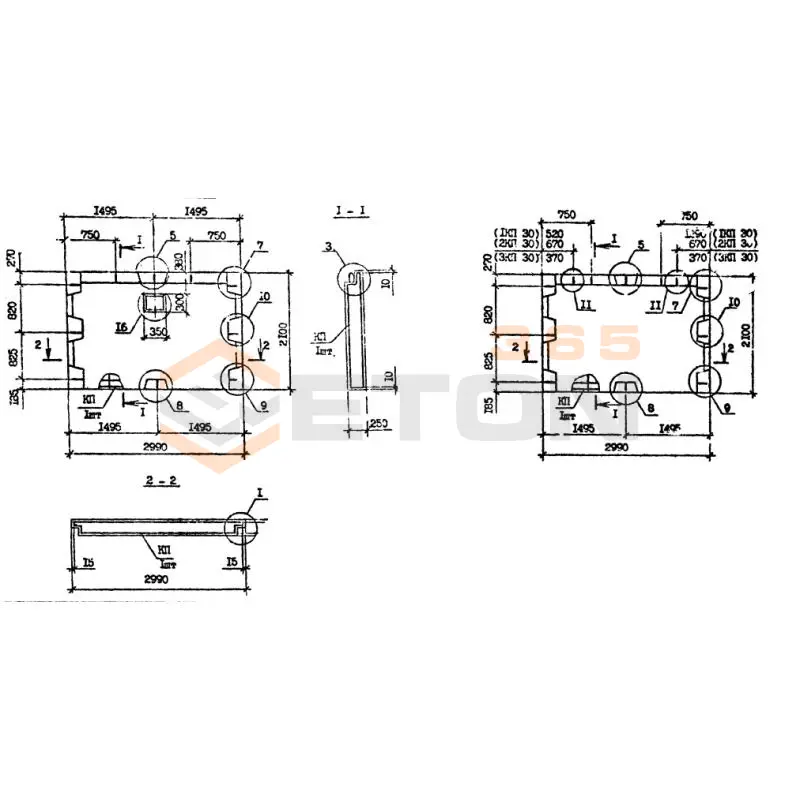
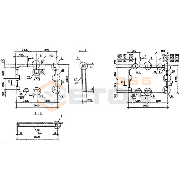
  • Типоразмеры и конфигурация: Панели Серии 1.090.1-7с имеют строго регламентированные габариты и толщину. При выборе необходимо сверять рабочие чертежи с маркировкой, обращая внимание на расположение и тип закладных деталей для стыковки со смежными конструкциями.
  • Наличие монтажных петель: Обязательно наличие закладных петель или отверстий для строповки, рассчитанных на вес изделия. Их отсутствие или несоответствие — брак.
  • Соответствие нормам: Все панели должны изготавливаться в соответствии с серийными чертежами 1.090.1-7с и ГОСТ 13015-2012, что подтверждается паспортом качества и маркировкой на торце.

Рекомендации по подбору и монтажу

При составлении спецификации на панели наружных стен нулевого цикла данной серии обязательно учитывайте гидрогеологические условия площадки. При высоком уровне грунтовых вод или агрессивной среде требуется панель с повышенным показателем W8 и дополнительной обмазочной гидроизоляцией по проекту. Проверяйте паспорта на каждую партию, обращая внимание на дату изготовления и фактические прочностные показатели бетона.

Монтаж ведут на выровненное основание и подготовленную постель из раствора. Ключевой момент — точная анкеровка панелей между собой и с фундаментной плитой с помощью выпусков арматуры, указанных в рабочих чертежах. Все стыки должны быть герметично замоноличены бетоном на мелком заполнителе. Пренебрежение качеством заделки швов — основная причина протечек в эксплуатируемых подвалах.

Ответы экспертов на ваши вопросы

Панели данной серии предназначены для возведения наружных стен подземных частей зданий и сооружений (технических подполий, подвалов, цокольных этажей). Они применяются в жилищном, гражданском и промышленном строительстве, работая в условиях возможного контакта с грунтом и воздействия грунтовых вод. Их основная функция – создание прочной и герметичной ограждающей конструкции ниже отметки 0.000.

Ключевые преимущества включают:

  • Прочность и несущая способность: Изготовлены из тяжелого бетона классов В15-В25, что обеспечивает высокую сопротивляемость нагрузкам от грунта и вышележащих конструкций.
  • Морозостойкость (F): Имеют повышенную марку по морозостойкости (как правило, F75-F100), что критически важно для конструкций, находящихся в зоне промерзания грунта.
  • Водонепроницаемость (W): Обладают маркой по водонепроницаемости (W4-W6 и выше), что предотвращает проникновение грунтовой влаги внутрь помещения.
  • Заводское изготовление: Гарантированное качество, точность геометрических размеров и однородность свойств бетона.
  • Скорость монтажа: Применение готовых панелей значительно ускоряет процесс возведения подземной части здания.

Монтаж панелей нулевого цикла требует тщательной подготовки основания (как правило, фундаментной плиты или ленты). Стыки между панелями являются наиболее уязвимым местом с точки зрения гидроизоляции. Для их герметизации применяются:

  1. Уплотнительные прокладки (например, из гернита или вспененного полиэтилена) – укладываются в процессе монтажа в паз панели.
  2. Шпонки – обеспечивают механическое замыкание стыка.
  3. Послемонтажная герметизация: После установки панелей наружные и внутренние стороны швов заполняются специальными гидроизоляционными мастиками, растворами на основе расширяющегося цемента или инъектируются полимерными смолами для создания надежного гидробарьера.

Защита от коррозии обеспечивается комплексно:

  • Защитный слой бетона: Нормируемая толщина защитного слоя бетона (обычно 25-30 мм) предохраняет арматурный каркас от непосредственного контакта с агрессивной средой.
  • Марочная водонепроницаемость бетона: Высокий показатель W препятствует проникновению влаги и агрессивных веществ к арматуре.
  • Дополнительная внешняя гидроизоляция: Наружные поверхности панелей, контактирующие с грунтом, в обязательном порядке покрываются обмазочной (битумные мастики) или оклеечной (рулонные материалы) гидроизоляцией.
  • Покрытие арматуры: В особо агрессивных условиях может применяться арматура с антикоррозионным покрытием (оцинковка, эпоксидное покрытие).

Основными руководящими документами являются:

  • Серия 1.090.1-7с "Панели наружных стен подвалов и технических подполий" – это основной альбом рабочих чертежей, содержащий спецификации, схемы армирования, узлы сопряжений и деталировку.
  • СП 63.13330.2018 "Бетонные и железобетонные конструкции. Основные положения" (актуализированная редакция СНиП 52-01-2003).
  • СП 28.13330.2017 "Защита строительных конструкций от коррозии".
  • Проектная документация на конкретное здание или сооружение, которая должна учитывать местные грунтовые условия и нагрузки.
Ранее смотрели
Гипсобетонные и шлакобетонные перегородки Серия ИИ 03-04 ПШ 5 (ИИ 03-04)
ПШ 5 (ИИ 03-04)
Гипсобетонные и шлакобетонные перегородки Серия ИИ 03-04
МСП 49-30-16-8-6
МСП 49-30-16-8-6
Двухмодульные панели перекрытия Серия КУБ 2,5
Гипсобетонные и шлакобетонные перегородки Серия ИИ 03-04 ПГ 14 а (ИИ 03-04)
ПГ 14 а (ИИ 03-04)
Гипсобетонные и шлакобетонные перегородки Серия ИИ 03-04
Панели перекрытия ребристые Серия 1.220.1-2 ПР 30-12-8 АIII
ПР 30-12-8 АIII
Панели перекрытия ребристые Серия 1.220.1-2
МСП 60-30-16-8-6
МСП 60-30-16-8-6
Двухмодульные панели перекрытия Серия КУБ 2,5
Плиты тротуарные Серия 3.501-108 П 7 с (3.501-108)
П 7 с (3.501-108)
Плиты тротуарные Серия 3.501-108
Гипсобетонные и шлакобетонные перегородки Серия ИИ 03-04 ПГ 4 (ИИ 03-04)
ПГ 4 (ИИ 03-04)
Гипсобетонные и шлакобетонные перегородки Серия ИИ 03-04
Гипсобетонные и шлакобетонные перегородки Серия ИИ 03-04 ПГ 11 (ИИ 03-04)
ПГ 11 (ИИ 03-04)
Гипсобетонные и шлакобетонные перегородки Серия ИИ 03-04

Уведомление о файлах cookie

Мы используем файлы cookie для улучшения вашего опыта просмотра и анализа трафика. Нажимая "Принять все", вы соглашаетесь с нашей политикой конфиденциальности и политикой обработки файлов cookie.

Дзен Телеграм Вконтакте vk